SKAT PoE- UPS-8E-1G-1S исп.5 представляет собой специализированный бесперебойный неуправляемый PoE plus коммутатор для подачи питания по технологии PoE к устройствам потребителям PoE (IP-видеокамеры, беспроводные точки доступа и др.) с потребляемой мощностью до 30 ВА по свободным от передачи сигналов парам кабеля (UTP Сat5e/6) и суммарной мощностью до 120 ВА. Позволяет организовать качественную передачу информации в сети Ethernet.
Таблица расчёта времени резерва для двух АКБ 12 Ач
| Мощность, Вт | 30 | 60 | 90 | 120 |
| Время резерва, ч | 9 | 4,3 | 2,8 | 1,8 |


Протестированные SFP-модули |
| Одноволоконные WDM 1.25 SC (1310/1550), одномод |
| Dely Technology BSFP-1.25G-LU(LD) |
| OptiCin SFP-WDM3(5).10 |
| Двухволоконные 1.25 DLC 1310 40 км, одномод |
| FiberXon FTM-3112C-SL40G-HW |
| NeoPhotonics PT7420-51-EW |
| Двухволоконные 1.25 DLC 1310 20 км, одномод |
| LTV SFP-1.25G-20KM-SM-LC |
| 1000Base-T (Ethernet) |
| Huawei SFP-1000BASE-T-RJ45-100m |
| Avago HBCU-5710R |
| Не поддерживаются |
| любые SFP-модули на 155Mbit, например, LTV SFP-155M-20KM-SM-LC |
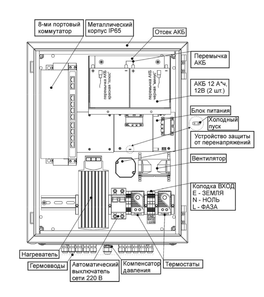
Особенности SKAT PoE-UPS-8E-1G-1S исп.5
- 8 портов Ethernet 10/100 Мбит/с с поддержкой PoE (IEEE 802.3af, IEEE 802.3at);
- 1 порт Uplink 10/100/1000 Мбит/с;
- 1 порт SFP 1000Base-X;
- соответствие стандартам IEEE 802.3 10BASE-T, IEEE 802.3u 100BASE-TX/FX, IEEE 802.3az, IEEE802.3ab, IEEE 802.3af, IEEE 802.3at;
- поддержка PoE в варианте End-Span;
- поддержка функции VLAN (безопасность и увеличение дальности передачи данных до 250 м);
- функция сброса, позволяющая устранять неполадки, связанные со сбоями в сети;
- питание нагрузки стабилизированным напряжением согласно п.2 таблицы при наличии напряжения в электрической сети (режим «ОСНОВНОЙ»);
- резервное питание нагрузки постоянным напряжением согласно п.2 таблицы (режим «РЕЗЕРВ»);
- автоматический переход на резервное питание от АКБ при отключении электрической сети;
- оптимальный заряд АКБ при наличии напряжения в электрической сети согласно п.3 таблицы;
- защита АКБ от глубокого разряда;
- защита от переполюсовки клемм АКБ;
- защита от короткого замыкания выходных клемм АКБ изделия с восстановлением после устранения причины короткого замыкания при наличии сети;
- защита от короткого замыкания на выходе;
- режим «ХОЛОДНЫЙ ПУСК», позволяющий автоматически восстановить работоспособность изделия при подключении исправной и заряженной АКБ в режиме «РЕЗЕРВ»;
- простая установка на горизонтальные и вертикальные поверхности (крепёж входит в комплект);
- отсутствие необходимости настройки перед использованием.
Технические характеристики SKAT PoE-UPS-8E-1G-1S исп.5
| 1 | Напряжение питающей сети 220 В, частотой 50 Гц с пределами изменения, В | 180…245 | ||
| 2 | Выходное напряжение блока питания, В | 48-56 | ||
| 3 | Ток заряда АКБ, А | 0,85…1,25 | ||
| 4 | Величина напряжения на АКБ, при котором происходит автоматическое отключение нагрузки для предотвращения глубокого разряда АКБ в режиме «РЕЗЕРВ», В | 21,0…22,0 | ||
| 5 | Мощность, потребляемая изделием от сети без нагрузки Вт, не более | 20 | ||
| 6 | Сеть | Порты | 8хEthernet (10/100 Мбит/с, 10 Мбит/с в режиме VLAN) 1хUplink (10/100/1000 Мбит/с) 1хSFP 1000Base-X |
|
| Максимальная дальность передачи портов Ethernet | 100 м (250 м в режиме VLAN) |
|||
| Максимальная дальность передачи порта Uplink | 100 м | |||
| Размер буфера пакетов, Кбайт | 1024 | |||
| Размер таблицы MAC-адресов | 4096 | |||
| Метод передачи | Store and forward | |||
| Поддерживаемые стандарты | IEEE 802.3, IEEE 802.3u |
|||
| 7 | PoE | Максимальная мощность на порт, ВА | 30 | |
| Общая мощность, ВА | 120 | |||
| Режим питания | End-Span | |||
| Поддерживаемые стандарты | IEEE 802.3af, IEEE 802.3at | |||
| 8 | Кабель для подключения к портам Ethernet, Uplink | Кабель UTP cat5e/6* | ||
| 9 | Тип АКБ: герметичные свинцово-кислотные необслуживаемые, номинальным напряжением 12 В | |||
| 10 | Рекомендуемая ёмкость АКБ, Ач | 7—12 | ||
| 11 | Количество АКБ, шт. | 2 | ||
| 12 | Габаритные размеры ШхГхВ, не более, мм | без упаковки | 220х400х510 | |
| в упаковке | 230х425х520 | |||
| 13 | Масса, НЕТТО (БРУТТО), не более, кг | 15 (15,8) | ||
| 14 | Диапазон рабочих температур, °С | -45…+50 | ||
| 15 | Относительная влажность воздуха при 25°С, %, не более | 80 | ||
| 16 | Степень защиты оболочкой по ГОСТ 14254-96 | IP65 | ||
Отзывы
Оставить отзыв
1. ДОСТАВКА
- Доставка при заказе оборудования на сумму до 50 000 рублей в пределах МКАД - от 1000 рублей, в зависимости от веса и объёма груза.
- Доставка при заказе оборудования на сумму от 50 000 рублей в пределах МКАД - БЕСПЛАТНО!
- При любой сумме заказа доставка оборудования до транспортной компании в пределах МКАД осуществляется - БЕСПЛАТНО!
Обращаем Ваше внимание, что компания «Деловые линии» стала по умолчанию включать в счет услугу «Доставка по городу». Данная услуга не является обязательной, Вы в праве отказаться и не оплачивать её. - Самовывоз с нашего склада: - БЕСПЛАТНО!
Условия, необходимые для бесплатной доставки:
- Сообщите менеджеру, что Вы хотите воспользоваться услугой бесплатной доставки (данная услуга является акционной и предоставляется по заявке покупателя при выполнении указанных ниже условий).
- Бесплатная доставка по Москве (в пределах МКАД) осуществляется при заказе оборудования на сумму от 50 000 рублей.
- Бесплатная доставка в регионы РФ (предложение действительно для городов присутствия филиалов ТК "Байкал-Сервис", ПЭК, ТК "СДЭК") осуществляется при заказе оборудования на сумму от 200 000 рублей (кроме крупногабаритного оборудования: шлагбаумы, полноростовые турникеты и т.п.).
2. ОПЛАТА
- перечислением с расчетного счета юр. лица на наш расчетный счет
- банковским переводом с расчетного счета покупателя на наш расчетный счет через отделение Банка

